Themabewertung:
  • 0 Bewertung(en) - 0 im Durchschnitt
  • 1
  • 2
  • 3
  • 4
  • 5
Schalldämmung von Gehäusen
#21
Eigentlich hatte ich schon beim Schreiben von Teil 5 das Gefühl, dass da was nicht stimmt. Hätte ich es mal nicht abgeschickt.

Es fehlt noch die "andere" Seite der mechanischen Anregung. Das oben ist ja nur die Ankoppelung über die Zentrierspinne bzw. Sicke. Die ist zweifellos da, aber wegen der Feder (Cms) ziemlich lasch.

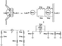
So, hier jetzt die komplette Schaltung. Ich habe mal den Weg dahin mit aufgezeichnet, es geht links oben los mit dem Modell eines Chassis, und dann im Uhrzeigersinn das mechanische Netzwerk, das strukturgleiche elektrische (FI-Analogie) und zum Schluss das dazu duale Netzwerk (FU-Analogie). Die Umwandlung basiert auf dem Trick, dass ich Mms erst nach rechts von der Stromquelle geschoben habe. Da es sich um eine Serienschaltung aus Mms und dem Parallelkreis (Cms, 1/Rms und F) handelt ist das ohne Probleme möglich. Dann die duale Umwandlung: Leitwerte zu Widerständen, Kapazitäten zu Induktivitäten und umgekehrt, Parallel zu Serienkreisen und umgekehrt. Dabei darf man auf keinen Fall die Richtung der Ströme durch die Bauteile vergessen, sonst gibt das Gehirnmus. Ich habe die hier mit Pfeilen an den entscheidenden Stellen vermerkt.

Den transformierten elektrischen Widerstand habe ich weggelassen.

Die Ströme durch Mms und Mmp entsprechen bei hohen Frequenzen (die kapazitiven Impedanzen sind sehr klein) jetzt dem Verhältnis der Massen zueinander (einleuchtend). Bei Gleichspannung passiert nichts (auch logisch, Gleichgewicht von Kraft BL*i und Federkraft).

Bei tiefen Frequenzen wirken hauptsächlich Cms und Cmp, um den Strom durch Mmp klein zu halten müsste also Cmp möglichst klein, das Gehäuse also möglichst steif sein. Ich erwähnte ja schon, dass ich noch dazu komme, warum das eine doofe Idee ist.
Alternative: Mmp groß, also Gehäuse schwer, und/oder Rmp groß. Besonders der ist interessant, denn bei Fp (der Resonanzfrequenz des Gehäuses) wirkt nur noch Rmp.


Angehängte Dateien Thumbnail(s)
   
Zitieren

#22
Mit "anderer" Seite meinst Du den Korb?


Gesendet von iPhone mit Tapatalk
LG
Adi
Zitieren

#23
Es geht ja alles über den Korb. Die Spinne/Sicke ist ja auch an dem befestigt. Aber wenn Strom durch die Spule fließt, dann wirkt die Kraft einerseits auf die Membran, andererseits auch - betragsmäßig gleich, nur entgegen gesetzt gerichtet - auf den Magnet und damit auf den Korb.
Zitieren

#24
Könnte man das nicht einfach über einen zusätzlichen Parallelzweig mit einem großen R auf Masse modellieren?
Der Effekt ist frequenzunabhängig (da nicht von der Auslenkung des Chassis abhängig) und verringert die Ströme in allen anderen Zweigen (da genau 180° phasengedreht zu allen anderen Effekten).
Zitieren

#25
Korrektur von Teil 5 ist eingefügt. HJoffe, dass es so jetzt stimmt.

(Thread nach oben schubs...)
Zitieren

#26
Hallo Jochen,

Große Klasse Deine Betrachtung und Erläuterung mit Hilfe der Ersatzschaltbilder. Das werde ich mir noch in Ruhe reinziehen.
Nach dem Studium des Harwood Papiers und einiger Aufsätze zum Thema Körperschalldämpfung und Festigkeitslehre bin ich zu der Erkenntnis gekommen, dass
a) die Materie recht komplex ist,
b) zum Teil konkurrierende Forderungen bestehen
c) eine Lösung in geschickten Sandwich-Verfahren liegen könnte
d) mehrlagige Sandwiche nur extrem aufwändig zu berechnen sind

Dazu bedarf es aber systematischer Messungen. Ich werde deshalb eine Testbox bauen, in dessen Front verschiedene Chassis als Signalgeber eingebaut werden können und dessen Rückwand das zu messende Testobjekt bildet. Diese wird nur oben und unten fixiert, damit sie frei schwingen kann. Ich möchte unter anderem normale Chassis nutzen, da diese einfach entzerrt werden können. Wenn ich statt eines Mikros mit einem Beschleunigungssensor arbeite, sollte ich mit ARTA alle Auswertungen machen können.

Ich denke eine Größe von 45 x 30 cm als Rückwand (Messobjekt) sollte passend sein.

Viele Grüsse und allen einen guten Rutsch ins neue Jahr.

Thomas
Zitieren

#27
Hallo Thomas,

Yogibär schrieb:a) die Materie recht komplex ist,

ja, das auf jeden Fall. Analyse der Eigenschwingungen von Strukturen ist ziemlich aufwändig. Ich kratze hier ja bisher nur an der Oberfläche, und selbst in den geplanten späteren Teilen wird nur ein wenig die Grasnarbe angehoben. Ingenieursbetrachtung eben.

Zitat:b) zum Teil konkurrierende Forderungen bestehen

Jain. Wenn Du das Harwood-Paper gelesen hast, dann weißt Du ja, weswegen ich einer hohen Steifigkeit eher mistrauisch gegenüber stehe. Da herrscht ganz klar ein Zielkonflikt, auch wenn es dann um das Thema Kosten (hohe Steifigkeit erfordert hohen Aufwand) geht. Aber im Grunde könnte man ja sagen:
- für den Heimbereich, wo das Gewicht eine nicht ganz so große Rolle spielt, kann man den BBC-Ansatz nehmen: schwere, weiche, und gedämpfte Wände
- da wo es auf das Gewicht ankommt - Tour, Automotive, Aero - muss man cleverer agieren, z. B. durch Sandwich-Bauweise

Zitat:d) mehrlagige Sandwiche nur extrem aufwändig zu berechnen sind

Ich bin in meinen Recherchen irgendwo auf ein Paper gestoßen, wo mehrlagige Sandwiches untersucht wurden. Gegenüber einem einfachen SW war die Dämpfung nicht viel höher (kann aber sein, dass bezogen auf das Gewicht Vorteile da waren)

Jetzt aber guten Rutsch und schönes neues Jahr!
Zitieren

#28
Ich mache jetzt hier aus didaktischen Gründen erstmal noch kurz eine Einführung in die Leitungstheorie (mit anschließender Überleitung zu Platten). Die angekündigte Beschreibung, wie man die Dämpfung der Gehäusewände erhöht, kommt erst in Teil 8, weil es in Teil 7 um die Hörbarkeit gehen soll (auch aus didaktischen Gründen).

Bisher ging es ja nur um konzentrierte Elemente (Ingenieursvereinfachung auf die 0. Dimension). Natürlich hat so eine übliche Holzplatte 2 Dimensionen, also müssen wir die bisherigen Betrachtungen erweitern.

Eine Dimension hoch, von den konzentrierten Elementen aus gesehen, ist die Leitung. Wir bekommen also eine Ausdehnung in eine Richtung, alle anderen Richtungen werden noch nicht betrachtet.

Um von den konzentrierten Elementen auf eine Leitung zu kommen, zerlegt man die Elemente in kleinere Teile*. Im angehängten Bild sieht man das beispielhaft: der Serienschwingkreis (links oben) wird auf 2 hintereinander geschaltete Serienschwingkreise (rechts oben) aufgeteilt**, wobei die nun 2 Schwingkreise jeweils die gleichen Eigenschaften haben. Man sieht schon eine Sache: wo es vorher 1 Resonanz gab (bei F=1/(2*pi*wurzel(L*C))), gibt es nun zwei: nämlich bei der gleichen wie bisher, und zusätzlich noch bei F=1/(2*pi*wurzel(L*C/4)), also der doppelten Frequenz.
Diesen Schritt wiederholt man so lange, bis man auf das Bild unten kommt: eine unendlich lange Reihe von Schwingkreisen, die nur noch aus unendlich (infinitesimal) kleinen Bauteilen bestehen.

Genau so kann man das bei einem Stab bzw. - noch eine Dimension höher - einer Platte machen: man betrachtet es nicht mehr als 1 Masse mit 1 Steifigkeit, sondern als unendliche Folge von kleinen Einzelstäben bzw. -platten***. Eine TML ist auch nichts anderes (allerdings ist da das Ende kurzgeschlossen, s. u.).

So eine Leitung hat ein paar bemerkenswerte Eigenschaften. Eine davon ist der sogenannte Wellenwiderstand Z_L. Den errechnet man aus den sogenannten Belägen R', L' und C'. Interessant ist z. B. die Tatsache, dass, wenn man an das Ende der Leitung (im unteren Bild ganz rechts) mit genau diesem Wellenwiderstand abschließt, es keinerlei Resonanzeffekte gibt. Die gesamte noch vorhandene Leistung wird in diesen Abschlusswiderstand Z_A abgegeben.

Ist Z_A ungleich Z_L wird ein Teil der Welle zurückgeworfen, und, sofern der Eingangswiderstand Z_E (der wäre im Bild ganz links) ebenfalls ungleich Z_L ist, immer wieder in erneut abgeschwächter Form zwischen den Leitungsenden hin- und hergeworfen. Würde man in dieser Situation am Leitungsanfang die Impedanz messen, dann würde man weder Z_L noch Z_A als Ergebnis haben, sondern eine frequenzabhängige, transformierte Impedanz. Diese Impedanztransformation funktioniert besonders gut bei bestimmten Frequenzen (den Resonanzen oder Moden), und die sind von Z_L, Z_A und der Leitungslänge abhängig.

Den zurückgeworfenen Anteil der Welle berechnet man über den Reflexionsfaktor: r=(Z_A-Z_L)/(Z_A+Z_L). Den liest man so: die Spannung U_refl der zurückgeworfenen Welle ist gleich dem Produkt aus der Spannung U_E der hinlaufenden Welle und dem Reflexionsfaktor: U_refl=r*U_E. Bitte um die Beachtung der Rechenreglen für komplexe Zahlen.
Aus der Gleichung für den Reflexionsfaktor lassen sich 3 Spezialfälle ablesen:
1) Z_A = Z_L => r=0; das ist der Fall, den ich oben schon in Worten beschrieben habe: alle Leistung geht in Z_A
2) Z_A = unendlich => r=1; die Leitung im angehängten Bild ist so, die Welle wird vollständig reflektiert
3) Z_A = 0 => r=-1; Kurzschluss, die Welle wird vollständig reflektiert, aber mit umgekehrter Phase.

Da wir ja Resonanzphänomene betrachten wollen sind die Fälle 2) und 3) besonders interessant für uns. In einem üblichen Gehäuse sind die einzelnen Wände ja üblicherweise an den Kanten fest mit den Nachbarwänden verbunden. Das ist zwar nicht ganz Z_A = unendlich, aber kommt dem schon recht nahe. Eine offene Schallwand dagegen schwingt an der Ecke offen (muss ja nicht, aber ist der einfachste Fall), und hat dementsprechend Z_A=0.

Wie oben erwähnt gibt es bestimmte Frequenzen, wo die Abschlussimpedanz Z_A besonders gut transformiert wird. Für die beiden Fälle 2) und 3) lässt sich die Lage dieser Frequenzen ziemlich gut angeben (L sei die Leitungslänge):
2) L=N*lambda/2, mit N=1, 2, 3, ...
3) L=N*lambda/4, mit N=1, 3, 5, ...

Punkt 3) sollte allen Verfechtern von TML-Lautsprechern ziemlich bekannt vorkommen.

Bei diesen Frequenz gilt das gleiche wie für die konzentrierten Elemente gesagte: L und C sind unwirksam, es erscheint nur noch R als Parameter. Um diese Resonanzen abzudämpfen (das, was wir wollen), müssen wir uns also um dieses R kümmern.

Bis jetzt waren wir noch beim Stab bzw. der Leitung, jetzt geht es weiter zur Platte. Da gibt es dann nicht nur Moden in eine Richtung, sondern nochmal genauso viele quer dazu, dazu noch Mischformen. Und weil wir gerade dabei sind: in einer echten 3-dimensionalen Struktur erhöht sich das nochmal. Dazu gibt es auch eine Formel, nämlich die in der Raumakustik so wichtige Rayleigh-Formel (bei der, wenn man nur eine Platte betrachtet, einfach nur eine Dimension weg lassen muss).

* E-Technik-Professoren mögen mir die sehr vereinfachende Darstellung verzeihen

** Da gehört eigentlich noch ein Leitwert parallel zu den C's rein, den habe ich aus Ignoranz weggelassen

*** das ist die Grundlage von FEM-Analysen; die sind aber nicht mehr infinit, sondern finit. Auch Deep Thought hätte mit infinit so seine Schwierigkeiten


Angehängte Dateien Thumbnail(s)
   
Zitieren

#29
Und gleich den nächsten Teil hinterher, der geht schnell.

Im allerersten Beitrag hatte ich schon den Link zu dem bahnbrechenden, leider weitläufig ignorierten, Paper von Harwood gesetzt: http://www.bbc.co.uk/rd/publications/rdreport_1977_03

Bevor ich auf die für diesen Teil entscheidenden Ergebnisse eingehe noch ein paar wichtige Worte zu den Ersatzschaltbildern. Wie ich schon erwähnte wirkt bei den Resonanzen lediglich die innere Dämpfung der Panels als Bremse der Anregung. Da diese üblicherweise sehr klein ist spricht also nichts dagegen, dass der akustische Output der Panel dem der Membran entspricht. Allein diese mögliche Größenordnung sollte die Wichtigkeit des Themas verdeutlichen.

In seinem Paper geht Harwood auf die Hörbarkeit von Resonanzen ein. Auf Grund von vielen BBC-internen Versuchen hat er ein Kriterium dafür ermittelt, und das seht ihr in Fig. 12 auf Seite 19. In den darauf folgenden Bildern sieht man es dann in die praktische Anwendung umgesetzt.

Den entscheidenden Punkt sieht man aber schon in Fig. 12: die Hörbarkeit nimmt mit steigender Frequenz, bis ca. 400 Hz zu! Darüber verbleibt sie auf dem ereichten niedrigen Niveau. Dieses Ergebnis scheint ihn selber überrascht zu haben, denn im Text auf der Seite schreibt er noch, dass diese Auswertung keinen wissenschaftlichen Kriterien genügt. Da ich aber genügend Literatur zu dem Thema gelesen habe kann ich sagen: sie stimmt.

Und aus genau diesem Grund ist es nachteilig (ein Zielkonflikt), die Gehäuseschwingungen im Bass durch eine erhöhte Steifigkeit zu verringern - denn dadurch schiebt man sie sich ja erst in einen Bereich, in dem sie hörbar werden!

Und noch was zur Resonanzgüte. Normalerweise sagt man ja, und zwar völlig zurecht, das breitbandige Überhöhungen leichter hörbar sind als schmalbandige. Das trifft auf den normalen Frequenzgang zu, aber wie es aussieht nicht auf die Gehäuseresonanzen. Zumindest geben die bisher gewonnenen Daten dazu keinen Anlass. Man kann also nicht hoffen, durch erhöhte Steifigkeit - und damit höheres Q - auch eine geringere Hörbarkeit zu erzielen.

Steifigkeit kann gut sein wenn man es macht wie Andreas, und ein sehr steifes Bassgehäuse baut, von dem dann der MHT-Teil elastisch abgekoppelt ist. Dabei muss man aufpassen, dass trotzdem noch genug Masse vorhanden ist, damit der gesamte Lautsprecher nicht auf dem Boden wandert. Das erreicht er durch eine schwere Bodenplatte.

Aus diesem Grund habe ich neulich in einem Thread zur Dämmung eines Subwoofergehäuses die drei Gesetze für den Subwooferbau formuliert:
1) Masse
2) Masse
3) Masse

Denn natürlich könnte man auch mit Steifigkeit einiges erreichen, aber wenn das Gehäuse dann sehr leicht ist, macht es beim ersten echten Bassschlag einen Satz durchs Wohnzimmer und erschlägt die Katze.
Zitieren

#30
Erneut allerbesten Dank Jochen für die enorme Mühe und Arbeit die du hier selbstlos für die Allgemeinheit leistest. :danke:
Schöne Grüße
Theo
Zitieren

#31
Off Topic.......zur Muße nach dem harten Verfolgen der sehr interessanten Beiträge.

Ein Scherzkeks, vielleicht glaubte er auch selbst daran, war durch diese Ersatzschaltbilder angeregt worden DMS fest an Motorradrahmen, Fahrwerkselementen wie Dämpfern aber auch im Rallyefahrzeugen anzukleben. Die "Kondensatoren" sollten mechanische Belastungsspitzen aufnehmen. Etliche Kunden vermerkten eine deutliche Verbesserung des Fahrverhaltens .....und er machte in den 80ern bis in die 90er hinein gute Geschäfte.
Vielleicht sollte man das als Geschäftsmodell für das Aufkleben auf (Metall-)Membranen, Lautsprecherkörben und Gehäusewänden wieder aufnehmen...vielleicht auch mit SMD-Widerständen und kleinen Spulen als Sauggkreis...um wieder zum Thema zu kommen.
Gruß Kalle
Zitieren

#32
Hallo Jochen,

ich weiß nicht ob die Anwendung der Leitungstheorie in diesem Zusammenhang die eleganteste Methode der Modellbildung sein wird. Sie hat sich sicherlich bei der eindimensionalen Wellenausbreitung auf Leitern bewährt, aber hier bin ich gespannt wie Du vorgehen willst. Zumal das Rechnen mit Impedanzen den eingeschwungenen Zustand voraussetzt und gerade hier transiente Erscheinungen von Bedeutung sein könnten.

Dem Grundsatz der Modellbildung: "So einfach wie möglich und so genau wie nötig." wird das Verfahren hier wohl nicht so richtig gerecht.

Ist das ganze nicht eher ein klassisches Problem für FEM/BEM oder die Modalanalyse?

Viele Grüße,
Christoph

JFA schrieb:...
* E-Technik-Professoren mögen mir die sehr vereinfachende Darstellung verzeihen.....
:ok: Alles gut soweit.

EDIT: Erschwerend kommt hinzu, dass wir es dann auf den Gehäusewänden wohl mit Transversal- UND Longitudinalwellen zu tun haben werden.

EDIT2: Läuft man Gefahr mit dieser Anlaogie (Leitungsmodell) die Leute restlos zu verwirren, da eine elektrische Impedanz als Quotient aus einer Differenzgröße (Spannung U) und Flussgröße (Strom I) definiert ist, aber in der MEchanik genau umgekehrt Flussgröße (Kraft F) geteilt durch Differenzgröße (Geschwindigkeit v)

Z_el = U / I

Z_mech = F / v

Warum das so entscheidend ist (bei einer Analogie)? Weil für Flussgrößen in beiden "Welten" die Knotenregel (Summe alle F = 0, Summe aller I = 0) gilt und für Differenzgrößen die Maschenregel (Summe aller U = 0, Summe aller v = 0).
Zitieren

#33
Mit der Leitungstheorie wollte ich nur das sehr einfache Modell mit konzentrierten Elementen wieder zurück in die richtigen Dimensionen führen. Eventuell brauchen wir die Wellenwiderstände nochmal, das weiß ich noch nicht.

Letztlich wollte ich auch nur klar machen, das genau wie im Fall der einzelnen Resonanz bei konz. Elementen wir es mit Masse, Steifigkeit und Dämpfung zu tun haben, und keine besonderen magischen Effekte uns einen Strich durch die Rechnung machen.

Ich grübele jetzt eher über die visko-elastische Dämpfung bzw. ihre Auswirkung auf das R in den Ersatzschaltbildern nach. Scheinbar sind meine Modelle, die ich im Kopf habe, nicht ganz so zutreffend wie ich erhofft hatte...
Zitieren

#34
Hallo Jochen,

finde es Klasse, welche Mühe Du Dir machst, kann Dir aber nicht ganz folgen, wenn Du von visko-elastischer Dämpfung schreibst.

In dem BBC-Paper wird versucht, von den Eigenschaften eines beidseitig eingespannten Stabes auf die einer allseitig eingespannten Platte zu schließen. Ich meine, das ist ein ziemlich gewagter Spagat.

In Deinem Model beschreibst Du die schwingende Oberfläche einer Box als einfaches Masse-Feder-System, also ein Kolbenstrahler, was sie nicht ist. Die Box, egal wie sie aussieht, strahlt Biegewellen ab. Deswegen vermisse ich in Deiner Erklärung Begriffe wie Koinzidenz, Eigenmoden und Abstrahlgrad.


Hab zwei Links, die wie ich denke, zum Thema passen - beide bei Siegfried Linkwitz gefunden.

1. Ein Aufsatz, der die Übertragung von Körperschall vom Chassis auf die Box und den Einfluss der Abstrahlung untersucht.
"Loudspeaker Driver De-Coupling - A Preliminary report"

2. Eine etwas neueres AES-Paper aus 2015 über die Schallabstrahlung von Lautsprechergehäusen
"Predicting the Acoustic Power Radiation from Loudspeaker Cabinets: a Numerically Efficient Approach"
Zitieren

#35
adicoustic schrieb:Du Dir machst, kann Dir aber nicht ganz folgen, wenn Du von visko-elastischer Dämpfung schreibst.

Warum nicht? Jedes Material, das Energie durch Reibung vernichtet, ist viskos. Die meisten Feststoffe - wie z. B. das beliebte Bitumen - haben aber auch gleichzeitig noch eine Elastizität. Das heißt visko-elastisch.

Ich könnte auch ein rein viskoses Material auf ein rein elastisches Material auftragen, und hätte dann in der Summe ein visko-elastisches. Wie sich allerdings dann der Anteil der viskosen Schicht auf das Gesamtverhalten auswirkt, da ist mein bisheriges Verständnis noch lückenhaft bzw. nicht richtig (soll heißen: Theorie passt nicht zur Praxis).

Zitat:In dem BBC-Paper wird versucht, von den Eigenschaften eines beidseitig eingespannten Stabes auf die einer allseitig eingespannten Platte zu schließen. Ich meine, das ist ein ziemlich gewagter Spagat.

Nein, das ist vollkommen korrekt. Er macht ja genau das gleiche wie ich hier, nämlich eine Vereinfachung. In dem Versuch mit der Platte geht es lediglich um die Materialeigenschaften.

Zitat:In Deinem Model beschreibst Du die schwingende Oberfläche einer Box als einfaches Masse-Feder-System, also ein Kolbenstrahler, was sie nicht ist.

LS-Chassis werden auch vereinfacht als Kolbenstrahler angenommen - was sie nicht sind. Der Punkt ist: Vereinfachung. Mit den Details kann man sich später auseinandersetzen, aber anfangs versperren sie den Blick auf das Wesentliche.

Zitat:Die Box, egal wie sie aussieht, strahlt Biegewellen ab.
Deswegen vermisse ich in Deiner Erklärung Begriffe wie Koinzidenz, Eigenmoden und Abstrahlgrad.

Koinzidenz: halte ich nicht weiter für relevant. Für MDF mit 20 mm Stärke (frei schwingend) komme ich auf 600 Hz bis 1500 Hz. 1. wer nach Lektüre dieses Threads noch 20 mm MDF (außer Subwoofern) einsetzt hat es nicht besser verdient. 2. wer bei 600 Hz noch Schall hat, der auf die Wände trifft, hat es ebenfalls nicht anders verdient (dafür gibt es Dämpfungsmaterial!)

Eigenmoden: ich rede die ganze Zeit von nichts anderem

Abstrahlgrad: gerade in dem Bereich der Eigenmoden ist der Abstrahlgrad sehr hoch. Beweis? Ersatzschaltbilder, Messungen.

Nochmal: es geht mir hier um die Vereinfachung der Realität, damit man überhaupt mal einen Ansatz hat, in welche Richtungen mögliche Lösungen liegen.

Nachtrag @Fosti: Du weißt doch auch, dass man erstmal die Grundlagen verstehen muss, bevor man mit FEM/BEM anfängt. Klar, damit kann man toll simulieren, aber wie man dann zielgerichtet vorgeht kommt nicht dabei heraus.
Zitieren

#36
Hallo Jochen,

ich hoffe, es ist ok, wenn ich deinen Thread mit einem Beispiel aus der Praxis kapere?

Messobjekt ist meine Kellerbox:
[Bild: picture.php?albumid=475&pictureid=11324]

Hier ein Bild aus der Bauphase von hinten ohne Rückwand:
[Bild: picture.php?albumid=48&pictureid=29670]

Der Pfeil zeigt die Mikroposition (also direkt vor der Rückwand), aus der sich folgende Messung:
[Bild: picture.php?albumid=48&pictureid=29669]
Ganz schlimmes Nachschwingen bei 575 Hz. Das ist bei Messsignalen mit bloßem Ohren warnehmbar. Bei Musik teilweise auch (wenn sich isolierte Stimmen und Geräusche auf dieser Frequenz befinden).

Die Mitteltonkalotte ist mittlerweile von einem Konus abgelöst, der die Resonanz wirklich übel anregt (obwohl es nicht seine Gehäuserückwand ist). Der Konus sitzt in seinem eigenen Gehäuse, der wegen der Anschrägung auf der Schallwand von viel MDF umgeben ist.

Der Tieftöner regt die Resonanz der Rückwand auch an, aber weitaus harmloser.

Was also tun? Ich komme an die Rückwand nicht mehr wirklich gut ran. Einen hohen Aufwand scheue ich. Dann baue ich lieber komplett neu, da ich noch an anderer Stelle Verbesserungspotential sehe. Aber vielleicht gibt es ja eine schnell umsetzbare Möglichkeit, die "Kirchenglocke" in meinem Lautsprecher abzuschalten.

Gruß, Christoph
Zitieren

#37
Mitteltöner elastisch aufhängen, über Gummimetall
Zitieren

#38
Danke. Mir fehlt aber die Vorstellungskraft, wie ich das im Nachhinein einbauen kann. Zudem regt der Tieftöner die Rückwand auch an...:denk:
Zitieren

#39
Bohrungen in der Schallwand vergrößern und sowas einsetzen: http://www.norelem.de/de/de/Produkte/Pro...Typ-C.html

Am besten in ein Sackloch, dann kann die Rückseite verklebt werden. Ansonsten auf Klemmung.
Zitieren

#40
Danke für den Link. Theoretisch könnte man auch den Magneten elastisch aufhängen und den Übergang zur Schallwand nur "abdichten", oder?
Zitieren



Möglicherweise verwandte Themen…
Thema Verfasser Antworten Ansichten Letzter Beitrag
  Entwicklung und Realisation von Gehäusen mit Hilfe von FreeCAD, BOX-Plan, Hornresp... Uli_Bel 3 2.781 03.11.2022, 18:28
Letzter Beitrag: ThomasF
  Schalldämmung Eismann 43 23.445 28.01.2016, 15:00
Letzter Beitrag: JFA

Gehe zu:


Benutzer, die gerade dieses Thema anschauen:
2 Gast/Gäste

Deutsche Übersetzung: MyBB.de, Powered by MyBB, © 2002-2026 Melroy van den Berg.