Themabewertung:
  • 0 Bewertung(en) - 0 im Durchschnitt
  • 1
  • 2
  • 3
  • 4
  • 5
wer hat Interesse an Röhrenamp Bau
Auch von mir ein liebes Dankeschön.
Andreas hat wohl sehr gut erklären können, wie solch ein Verstärker funktioniert. Und Der Schüler hat es sehr gut aufgenommen und nach Schwelm kommuniziert.
Ich bin wieder da
LG
Kay
Zitieren

N'Abend Smile
So, ich denke, dies ist die fertige Schaltung für meinen Amp:

1. Treiber:

[Bild: attachment.php?attachmentid=13289&stc=1&d=1487098136]

2. Endstufe:

[Bild: attachment.php?attachmentid=13290&stc=1&d=1487098136]

3. Netzteil:

[Bild: attachment.php?attachmentid=13291&stc=1&d=1487098136]

Wäre total lieb, wenn Ihr nochmal d'rüber schaut. Soll ja nicht qualmen und stinken beim anrauchen Wink.

LG Olli


Angehängte Dateien Thumbnail(s)
           
[SIZE=2]"Die Tiefe ist rund" © Kaspie.[/SIZE]
[SIZE=2]
GLÜCK IST, WENN ES KEINE KATASTROPHE GIBT Big Grin
[/SIZE]

Zitieren

Bauen!
:prost:
Beste Grüße,
Andreas

"Don't you think if I were wrong I'd know it" - Dr. Sheldon Lee Cooper

Das ist Hobby - und kein Spaß!!!
Zitieren

Moin,

im Netzteil > negative Gittervorspannung > Änderung: Siebwiderstand, von Masseleitung, in die Minusleitung.

Gruß, Hartmut
Zitieren

Recht hatter Rolleyes Ist mir nicht aufgefallen....

Und noch 'nen Gridstopper an's Steuergitter von der Endröhre (1k)
Und noch 'nen Gridstopper an's Schirmgitter von der Endröhre (100R)

Big Grin
Beste Grüße,
Andreas

"Don't you think if I were wrong I'd know it" - Dr. Sheldon Lee Cooper

Das ist Hobby - und kein Spaß!!!
Zitieren

Tach auch Smile
Ich hab' da mal 'ne Frage. Hat Kay mich d'rauf gebracht.

Ich habe in der Treiberstufe die ECC85 mit 225V Anodenspannung gerechnet. Der Strom beträgt dabei 8,75mA. Nun ist vor der Anode aber der Ra mit 12KOhm. Da bedeutet doch, dass über den Widerstand eine Spannung von Ura=Ia*Ra=8,75mA*12KOhm=105V abfällt. Damit bleiben doch nur 120V für die Röhre samt Kathodenwiderstand über, oder? Ist das richtig so? Muss das so? Ich bin verwirrt.

LG Olli
[SIZE=2]"Die Tiefe ist rund" © Kaspie.[/SIZE]
[SIZE=2]
GLÜCK IST, WENN ES KEINE KATASTROPHE GIBT Big Grin
[/SIZE]

Zitieren

Die Spannung, die (in Ruhe) über Ra abfällt, rechnet sich exakt genauso.
Also die Differenzspannung von B+ zu Ua

Bei einer Endstufe mit Übertrager kannst du diese Differenzspannung zu Ua addieren. Rechnet sich auch so...
Beste Grüße,
Andreas

"Don't you think if I were wrong I'd know it" - Dr. Sheldon Lee Cooper

Das ist Hobby - und kein Spaß!!!
Zitieren

hoschibill schrieb:...

Ich habe in der Treiberstufe die ECC85 mit 225V Anodenspannung gerechnet. Der Strom beträgt dabei 8,75mA. Nun ist vor der Anode aber der Ra mit 12KOhm. Da bedeutet doch, dass über den Widerstand eine Spannung von Ura=Ia*Ra=8,75mA*12KOhm=105V abfällt. Damit bleiben doch nur 120V für die Röhre samt Kathodenwiderstand über, oder? Ist das richtig so? Muss das so? Ich bin verwirrt.

LG Olli

Dein Arbeitspunkt: 120V / 8,75mA Wink

Merken
Beste Grüße,
Andreas

"Don't you think if I were wrong I'd know it" - Dr. Sheldon Lee Cooper

Das ist Hobby - und kein Spaß!!!
Zitieren

hoschibill schrieb:Moinsen Smile
Neu Rechnung für ECC85 mit -2V am Gitter.

Ua_max=300V
Pa_max=2,5W

Ua=225V

Ri=µ/S=57/5,9mA=9,7KOhm

Ra=12KOhm

Raus=Ri*Ra/(Ri+Ra)=9,7*12(/9,7+12)=116.4/21,7=5,4KOhm

V=Raus*S=5,4*5,9=31.86

Ia=8,75mA

Rk=Ug/Ia=-2/8,75=0,229KOhm~220Ohm

Ck=5,7*S/(2*Pi*f)=5,7*5,9mA/(2*3,14*10)=33.63/62,8=0,536=536µF

Rein=100KOhm

Link Datenblatt: https://frank.pocnet.net/sheets/030/e/ECC85.pdf

Arbeitspunkt:

[Bild: attachment.php?attachmentid=13205&stc=1&d=1486483212]

Schaltung:

[Bild: attachment.php?attachmentid=13206&stc=1&d=1486483367]

Damit habe ich Treiber und Endstufe durchgerechnet und geplant. Ich mach' mir mal Gedanken über's Netzteil.

LG Olli

Irgendwas ist hier faul...
Merken
Beste Grüße,
Andreas

"Don't you think if I were wrong I'd know it" - Dr. Sheldon Lee Cooper

Das ist Hobby - und kein Spaß!!!
Zitieren

Aaaaaalso - Du hast die Treiberröhre ähnlich wie eine Endröhre mit Übertrager gerechnet. Das geht so nicht. Die Nummerierung aus der Skizze beachten:

1.)
B+ =225 V - Arbeitslinie muss durch B+ laufen, wenn Strom = 0 -> Schnittpkt. mit der X-Achse
Hier ist der entscheidende Unterschied zu einer Endröhre mit Übertrager!!!
Weiter:

2.)
Arbeitslinie läuft - wenn Spannung = 0 durch die Y-Achse bei:
I = 225V / 12kOhm = 18,75 mA

Der Arbeitswiderstand (Ra = 12kOhm) war jetzt mal gegeben. Damit rechnet sich der Strom.

3.)
Arbeitspunkt: Wir möchten am Steuergitter -2 Volt. Also suchen wir uns den Schnittpunkt auf der Arbeitslinie mit der Steuergitterlinie.

Der Punkt hat "Koordinaten": 4.) und 5.)
Die Koordinaten beschreiben deinen Arbeitspunkt: 165Volt / 5 mA

Mit diesen Werten kannst du wie gewohnt weiterrechen:
Rk = 2Volt / 5 mA = 0,4kOhm also 400Ohm

(wir könnten uns theoretisch jeden beliebigen Punkt auf der Arbeitslinie wählen und mit Rk justieren)

An Ra fällt eine Spannung ab: 12kOhm * 5mA = 60 Volt
Das ist ziemlich genau die Differenz von B+ = 225V und Ua = 165Volt: deltaU = 225-165= 60 Volt



Die Roten Skizzen wären dein Arbeitspunkt mit deinem Rk: 2Volt / 0,220kOm = 9,1mA - liegt aber nicht auf der Arbeitslinie - passt also nicht mit deinem Ra zusammen.

Ra und B+ bestimmen die Arbeitslinie (die Steigung) und liegen immer so im Bild - egal bei welcher Röhre. Die Steuergitterlinien sind jedesmal anders...

[Bild: picture.php?albumid=1221&pictureid=29981]

Sorry - ich hatte Merken

Merken
Merken
Merken
Merken
Merken
Merken
Merken
Beste Grüße,
Andreas

"Don't you think if I were wrong I'd know it" - Dr. Sheldon Lee Cooper

Das ist Hobby - und kein Spaß!!!
Zitieren

Sorry - ich hatte es damals nicht erkannt, weil wir uns unsicher wegen der Versorgungsspannung waren. Ich dachte, du kommst da mit >300Volt B+
Beste Grüße,
Andreas

"Don't you think if I were wrong I'd know it" - Dr. Sheldon Lee Cooper

Das ist Hobby - und kein Spaß!!!
Zitieren

Hi Andreas Smile
Dann ist die Lösung doch recht einfach. Ich muss mit der Versorgungsspannung auf 225V+105V=330V rauf. Schon läuft meine ECC85 mit 225V/8,75mA. Also entsprechenden Abgang im Netzteil bauen und fertig.

Die Rechnung für die 6L6 ist so aber richtig? Oder habe ich im AÜ auch noch einen Spannungabfall, den ich berücksichtigen muss?

LG Olli
[SIZE=2]"Die Tiefe ist rund" © Kaspie.[/SIZE]
[SIZE=2]
GLÜCK IST, WENN ES KEINE KATASTROPHE GIBT Big Grin
[/SIZE]

Zitieren

Du hast im AÜ natürlich einen Spannungsabfall über den Kupferwiderstand - den kannst'e aber vernachlässigen.

Rcu = 150Ohm (geschätzt - ist wahrscheinlich kleiner...?)
Ia = 80mA

deltaU = 80*0,150 = 12 Volt
Beste Grüße,
Andreas

"Don't you think if I were wrong I'd know it" - Dr. Sheldon Lee Cooper

Das ist Hobby - und kein Spaß!!!
Zitieren

hoschibill schrieb:Hi Andreas Smile
Dann ist die Lösung doch recht einfach. Ich muss mit der Versorgungsspannung auf 225V+105V=330V rauf. Schon läuft meine ECC85 mit 225V/8,75mA. Also entsprechenden Abgang im Netzteil bauen und fertig.

Die Rechnung für die 6L6 ist so aber richtig? Oder habe ich im AÜ auch noch einen Spannungabfall, den ich berücksichtigen muss?

LG Olli

Ähhh - von wo wolltest du die 330Volt den abholen?
Du hast hinter der Drossel und am Siebelko 300Volt. Mehr geht nicht Big Grin

Ich bleib dabei: 6N23P bzw. ecc88 :p

Guck dir mal die beiden Steuergitterlinien -1 und -3Volt an: Die -2 sollte möglichst (grafisch/geometrisch) symmetrisch dazwischen liegen. Diese Abweichungen vom symmetrischen Ideal sind Verzerrungen.

Guck dir mal die ecc88 bzw. die 6N23P an:
[Bild: picture.php?albumid=1681&pictureid=29895]
Die Gitterlinien haben verhältnismässig gleichbleibende Abstände zueinander.


Merken
Beste Grüße,
Andreas

"Don't you think if I were wrong I'd know it" - Dr. Sheldon Lee Cooper

Das ist Hobby - und kein Spaß!!!
Zitieren

Hi Andreas Smile
Kurz geschaut. Ogonowski gibt für den LO SE25-5 einen Ra von 130Ohm an.

Ura=Ia*Ra=69mA*130Ohm=8,97V

Ich werde das Netzteil entsprechend ändern, dass mir für die 6L6 309V zur Verfügung stehen. Die Werte für die ECC85 werde ich entsprechend abändern und mit 202V rechnen. Dann können Treiberstufe und Endstufe mit der selben Spannung betrieben werden. Krieg' ich hin :ok:.

LG Olli

Edit: ECC85 ist gesetzt. Die ist da, muss ich nicht kaufen :rtfm: Wink Big Grin.
[SIZE=2]"Die Tiefe ist rund" © Kaspie.[/SIZE]
[SIZE=2]
GLÜCK IST, WENN ES KEINE KATASTROPHE GIBT Big Grin
[/SIZE]

Zitieren

a.j.h. schrieb:Du hast hinter der Drossel und am Siebelko 300Volt. Mehr geht nicht Big Grin
Klar geht mehr. Drossel kleiner machen, schon hab' ich meine Spannung :p.
[SIZE=2]"Die Tiefe ist rund" © Kaspie.[/SIZE]
[SIZE=2]
GLÜCK IST, WENN ES KEINE KATASTROPHE GIBT Big Grin
[/SIZE]

Zitieren

Jupp - deshalb hatte ich damals dein NT auch mit einer solchen Drossel gerechnet. Ich wollte wenig Drop - leider bleibt dann auch nur eine geringere Induktivität zur Siebung. Nix bekommt man geschenkt,...
Beste Grüße,
Andreas

"Don't you think if I were wrong I'd know it" - Dr. Sheldon Lee Cooper

Das ist Hobby - und kein Spaß!!!
Zitieren

a.j.h. schrieb:Jupp - deshalb hatte ich damals dein NT auch mit einer solchen Drossel gerechnet. Ich wollte wenig Drop - leider bleibt dann auch nur eine geringere Induktivität zur Siebung. Nix bekommt man geschenkt,...
Jo, aber wenn Du das rechnest, lerne ich nix Wink. Ich muss selber rechnen, meine eigenen Fehler machen und daraus lernen. Bis jetzt hat das nur Zeit gekostet aber keinen Cent Geld. Und ich komme voran.

Die 20mH/140Ohm Drossel hatte ich nur gewählt, weil ich dachte, ich muss auf 300V runter. Ich habe also genug Luft zum Spielen. Und ich denke, mit 10mH/72Ohm wird das spannungsmäßig schon recht gut passen und trotzdem ausreichend gut sieben.

Ich bin, Nach wie Vor, motiviert und guter Dinge :ok:.

Heute müsste mein Paket von BTB kommen :dance:.
[SIZE=2]"Die Tiefe ist rund" © Kaspie.[/SIZE]
[SIZE=2]
GLÜCK IST, WENN ES KEINE KATASTROPHE GIBT Big Grin
[/SIZE]

Zitieren

Ich bekomme mindestens alle 14 Tage Post vom BTB-Michel Big Grin

Der Spannungsabfall an der Drossel hängt ganz doof vom Gesamtstrom und dem Rdc ab: U= R*I :joke:

Für die Treiber solltest du vielleicht noch so 10 bis 20 Volt Siebspannung "über" haben, damit du vor jeden Treiber (also vor dem Ra) noch ein RC hängen kannst. Das R rechnet sich dann auch entsprechend...
Merken
Beste Grüße,
Andreas

"Don't you think if I were wrong I'd know it" - Dr. Sheldon Lee Cooper

Das ist Hobby - und kein Spaß!!!
Zitieren

N'Abend zusammen Smile
Auf ein Neues. Siebdrossel geändert auf 10H/72Ohm, A+ 312V.

Spannungsabfall durch AÜ=Ia*Raü=0,069A*130Ohm=8,97V~9V
Ua=A+-Uaü=312V-9V=303V (passt)

Neuer Arbeitspunkt für die ECC85:

[Bild: attachment.php?attachmentid=13303&stc=1&d=1487271641]

Berechnungen:
Zitat:Ua_max=300V
Pa_max=2,5W

Ua=193V
Ia=9,4mA
Ra=12KOhm
Ura=Ia*Ra=9,4*12=112,8V

Benötigte Spannung=Ua+Ura=193V+112,8V=305,8V

Ri=µ/S=57/5,9mA=9,7KOhm

Raus=Ri*Ra/(Ri+Ra)=9,7*12(/9,7+12)=116.4/21,7=5,4KOhm

V=Raus*S=5,4*5,9=31.86

Rk=Ug/Ia=-1.5/9.4=0,160KOhm~150Ohm

Ck=5,7*S/(2*Pi*f)=5,7*5,9mA/(2*3,14*10)=33.63/62,8=0,536=560µF

Rein=100KOhm

Link Datenblatt: https://frank.pocnet.net/sheets/030/e/ECC85.pdf

Prk=i²*Rk=0.0094²*150=0,013W

Pra=i²*Ra=0,0094²*12000=1,06W

Prv=i²*Ra=0,0094²*680=0,06W

======================================================================

Siebung:

Uv=(A+)-(Ua+Ura)=312V-306V=6V
Rv=Uv/Ia=6V/0,0094A=638Ohm~680Ohm
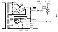
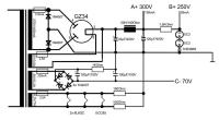
Fertige Verstärkerschaltung (ein Kanal):

[Bild: attachment.php?attachmentid=13311&stc=1&d=1487352301]

Das müsste es sein.

LG Olli

Edit: Verstärkerplan entsprechend Andreas' Anmerkungen verändert.


Angehängte Dateien Thumbnail(s)
       
[SIZE=2]"Die Tiefe ist rund" © Kaspie.[/SIZE]
[SIZE=2]
GLÜCK IST, WENN ES KEINE KATASTROPHE GIBT Big Grin
[/SIZE]

Zitieren



Möglicherweise verwandte Themen…
Thema Verfasser Antworten Ansichten Letzter Beitrag
  UCD Converter Board - Wie viel Interesse? EMP 212 81.622 27.02.2022, 21:08
Letzter Beitrag: Kleinhorn
  Interesse für Aktivlautsprecherecke? wgh52 69 14.999 03.04.2020, 07:44
Letzter Beitrag: gatedriver
  Muses Volume Control - Interesse ? Grobalt 15 5.846 04.06.2014, 14:52
Letzter Beitrag: Gabrie
  90Watt RöhrenAmp by Velleman dieterschneider 10 13.206 18.01.2014, 19:09
Letzter Beitrag: SNT
  sehr schönes Gehäuse T- oder RöhrenAmp dieterschneider 0 2.137 24.08.2011, 09:20
Letzter Beitrag: dieterschneider
  KüchenWandboxen mit EL84-RöhrenAmp dieterschneider 1 2.330 18.06.2011, 20:14
Letzter Beitrag: elheizo
  RöhrenAmp: AnodenspannungsPlatine dieterschneider 0 2.019 21.04.2011, 06:29
Letzter Beitrag: dieterschneider

Gehe zu:


Benutzer, die gerade dieses Thema anschauen:
2 Gast/Gäste

Deutsche Übersetzung: MyBB.de, Powered by MyBB, © 2002-2026 Melroy van den Berg.